lti路斯特伺服驅動器維修過電壓故障
驅動器調試過程過電壓比較常見的故障,下面就這兩個故障做些分析,更好的幫助調試人掌握故障的基理及產生的原因,能夠較快的了解故障點排除故障,讓設備能盡早投入運行。
路斯特伺服驅動器過電壓什么原因
1、過電壓故障:這里所指的電壓常指直流母線電壓,圖一是常見市場驅動器主回路電路,P和N之間的電壓就是直流母線電壓。
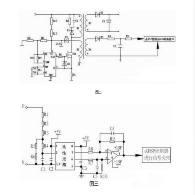
直流母線電壓的讀取,驅動器CPU無法讀取很高的電壓,所以必需得通過電路轉化將高電壓轉化為CPU可以讀取的低電壓,常見的有變壓器輸出讀取法和電阻降壓讀取法,見圖二,圖三。

從上述原理圖分析,過電壓產生第一種是種種原因造成的驅動器C和D之間電壓高于額定電壓,在過電壓發生時,直流母線的儲能電容將被充電,當電壓升至760V(此值有些驅動器可調)左右時,驅動器過電壓保護動作,第二種情況是檢測電路出現故障,正常的電壓值被檢測電路讀成過電壓或讀成欠電壓。
直流母線電壓過高主要有以下原因,第一種輸入電壓過高所致,第二種減速時減速時間過短,電機受外力影響(風機,牽繩機)或位能負載(電梯,起重機)下放,由于這些原因,使電機的實際轉速高于驅動器的指令轉帶,這時電機的轉差率為負,其產生的電磁轉矩為阻礙旋轉的制動轉矩,電動機處于發電狀態,負載的動能再生成為電能,再生能量經IGBT的續流二極管動后給電容器充電,使直流母線電壓上升,這就是再生過電壓,
應用調試中過壓問題的解決,由于過電壓產生的原因不同,因而采取的對策也不相同。對于在停車過程中產生的過電壓現象,如果對停車時間或位置無特殊要求,那么可以采用延長驅動器減速時間或自由停車的方法來解決。如果對停車時間或停車位置有一定的要求,那么可以采用直流制動功能或再生制動。
應用調試中如果直流母線電壓正常,而驅動器報過壓或欠壓故障,這時候就是考慮驅動器本身問題,是否檢測電路哪個環節出現問題而造成,可以對電壓檢測電路有針對性的進行檢測排除。
轉載請注明出處:上海仰光電子科技專業伺服驅動器維修,伺服電機維修
本文鏈接:http://www.zt-ic.com/fuwu/Services_Show7541.htm
伺服驅動器維修 伺服電機維修 觸摸屏維修 變頻器維修
聯系方式:
電話:021-50157782
手機:13817011982 微信同號
郵箱:shygdzi@163.com
聯系人:張工
網址:http://www.zt-ic.com
【 我們確保修好測試好給客戶!!!!】
上一篇:伊春海泰克觸摸屏維修公司日常保養方法
下一篇:沒有了
